Seppo666
Registrierter Benutzer
- 16.04.26
- 29.01.06
- 1.323
- 9.207
- im Speckgürtel der Hauptstadt
Hi Leute,
ich habe eine kleines Problem. Ich hoffe hier Antworten zu finden, denn das Problem ist wirklich sehr leicht zu lösen, denke ich.
Folgendes:
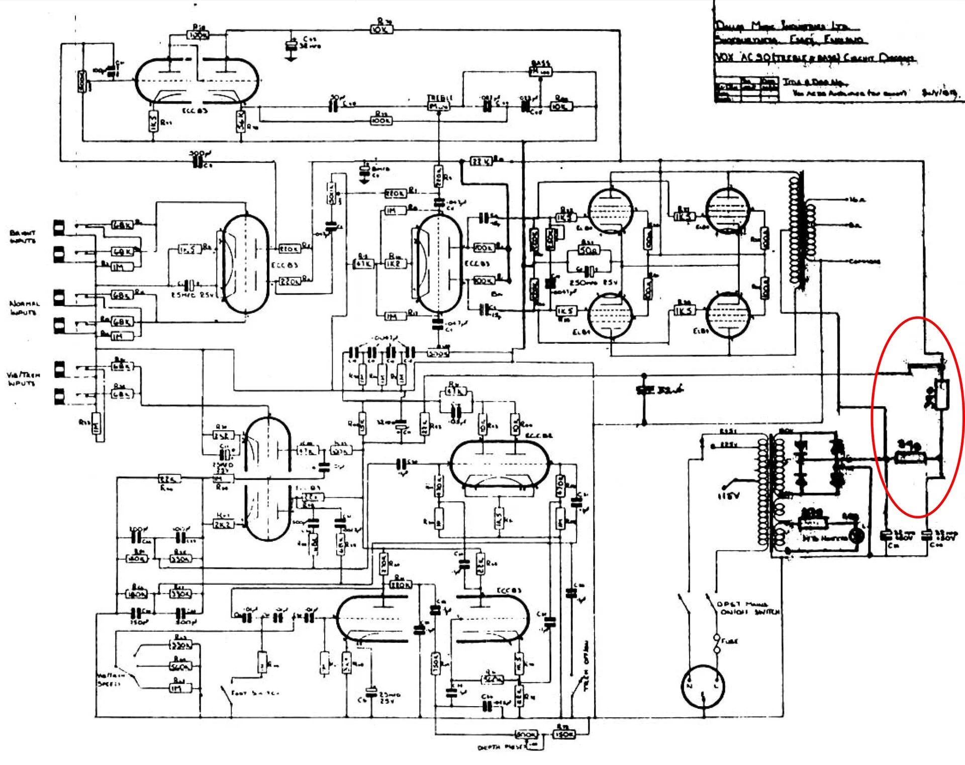
Bei meinem 79er Vox AC30 war der Trem/Vib-Drehschalter (rotary switch) lose und durch überdrehen wurden im Innern die Kontakte abgerissen. Nun versuche ich das anhand der Schaltbilder von der Vox-Seite wieder zu rekonstruieren, aber irgendwie bin ich doch zu blöd dazu. Ich finde immer nur Schaltbilder auf denen der Speed-Regler ein Rotary-Switch ist. Dieser hier ist aber ein normales Poti. So einen Schaltplan hab ich nicht gefunden.
Es hat sich das Masseband gelöst, ein 330k-Widerstand hängt ausgehend vom Speed-Regler in der Luft und ein oranges Kabel, das zur oberen Platine führt und dort auf einen weißen, rechteckigen Widerstand (Kondensator?) mit der Aufschrift ".1 J 400" trifft, ist auch lose. Den Widerstand zu ersetzen (das eine Beinchen ist komplett abgerissen), traue ich mir zu, aber dazu muss ich wissen wo das andere Beinchen hingehört.
Außerdem muss die Masse wieder komplett anliegen.
Meine Vermutung: 330K-Widerstand verbindet Speed-Knopf und Rotary Switch direkt. Oranges Kabel geht an das Masseband, wo der dickere Knubbel ist.
Is das so korrekt?
Es sieht aber auch so aus, als hätte das orange Kabel das Masseband heruntergerissen, was dafür sprechen würde, dass es vorher oberhalb der Masse verlegt war...
Was mir unklar ist:
Geht das Ende des Massebandes noch an den Speed-Regler? Wenn ja, gleich an den Punkt wo der 330K anliegt? (Das würde von der Länge des Massebandes genau passen, wenn es wieder geradegebogen ist.
Wird der Vib/Trem-Schalter auch mit der Masse verbunden?
Genug der Mutmaßungen.
Ich hoffe das hab nicht zu kryptisch beschrieben. Ich bin mir sicher, dass hier jemand bescheid weiß.
Danke schonmal.
Die angehängten Bilder zeigen eine Detailansicht. Das 2. und 3. Bild zeigt den Zustand direkt nach dem Öffnen. Auf dem ersten Bild hab ich den Rotary Switch schonmal in die richtige Position gebracht.
PS: bitte keine "lass da lieber einen Techniker ran"-Tipps, auch wenn sie noch so gut gemeint sind. Es geht hier um ein paar kleine Lötpunkte, die ich schon zu setzen weiß, wenn ich denn weiß wohin. Wenn mir hier keiner helfen kann, dann ist der Techniker sowie der einzige Weg. Aber ich frage hier nach, weil ich mir die Arbeit prinzipiell zutraue.



ich habe eine kleines Problem. Ich hoffe hier Antworten zu finden, denn das Problem ist wirklich sehr leicht zu lösen, denke ich.
Folgendes:
Bei meinem 79er Vox AC30 war der Trem/Vib-Drehschalter (rotary switch) lose und durch überdrehen wurden im Innern die Kontakte abgerissen. Nun versuche ich das anhand der Schaltbilder von der Vox-Seite wieder zu rekonstruieren, aber irgendwie bin ich doch zu blöd dazu. Ich finde immer nur Schaltbilder auf denen der Speed-Regler ein Rotary-Switch ist. Dieser hier ist aber ein normales Poti. So einen Schaltplan hab ich nicht gefunden.
Es hat sich das Masseband gelöst, ein 330k-Widerstand hängt ausgehend vom Speed-Regler in der Luft und ein oranges Kabel, das zur oberen Platine führt und dort auf einen weißen, rechteckigen Widerstand (Kondensator?) mit der Aufschrift ".1 J 400" trifft, ist auch lose. Den Widerstand zu ersetzen (das eine Beinchen ist komplett abgerissen), traue ich mir zu, aber dazu muss ich wissen wo das andere Beinchen hingehört.
Außerdem muss die Masse wieder komplett anliegen.
Meine Vermutung: 330K-Widerstand verbindet Speed-Knopf und Rotary Switch direkt. Oranges Kabel geht an das Masseband, wo der dickere Knubbel ist.
Is das so korrekt?
Es sieht aber auch so aus, als hätte das orange Kabel das Masseband heruntergerissen, was dafür sprechen würde, dass es vorher oberhalb der Masse verlegt war...
Was mir unklar ist:
Geht das Ende des Massebandes noch an den Speed-Regler? Wenn ja, gleich an den Punkt wo der 330K anliegt? (Das würde von der Länge des Massebandes genau passen, wenn es wieder geradegebogen ist.
Wird der Vib/Trem-Schalter auch mit der Masse verbunden?
Genug der Mutmaßungen.
Ich hoffe das hab nicht zu kryptisch beschrieben. Ich bin mir sicher, dass hier jemand bescheid weiß.
Danke schonmal.
Die angehängten Bilder zeigen eine Detailansicht. Das 2. und 3. Bild zeigt den Zustand direkt nach dem Öffnen. Auf dem ersten Bild hab ich den Rotary Switch schonmal in die richtige Position gebracht.
PS: bitte keine "lass da lieber einen Techniker ran"-Tipps, auch wenn sie noch so gut gemeint sind. Es geht hier um ein paar kleine Lötpunkte, die ich schon zu setzen weiß, wenn ich denn weiß wohin. Wenn mir hier keiner helfen kann, dann ist der Techniker sowie der einzige Weg. Aber ich frage hier nach, weil ich mir die Arbeit prinzipiell zutraue.



- Eigenschaft



