Sasoku
Registrierter Benutzer
- 20.09.22
- 19.02.21
- 31
Hi. Ich habe eine defekte e gitarre geschenkt bekommen und bin dabei diese wieder flott zu machen.
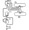
Ich habe jetzt soweit alles was nötig war erneuter und nun Probleme alles richtig zu verkabeln.
Evtl kann mir jemand helfen.
Ich habe keine Ahnung wie ich alles am volume poti anschlöten soll. Tone klinke war schon so fertig. Und der 3 wege Schalter müsste ja so richtig sein
Ich habe jetzt soweit alles was nötig war erneuter und nun Probleme alles richtig zu verkabeln.
Evtl kann mir jemand helfen.
Ich habe keine Ahnung wie ich alles am volume poti anschlöten soll. Tone klinke war schon so fertig. Und der 3 wege Schalter müsste ja so richtig sein
