T200 Volume

V

VOP75

Registrierter Benutzer
Zuletzt hier
30.12.21
Registriert
09.06.10
Beiträge
4
Hallo, bietet die T-200 oder T-Serie die Möglichkeit an irgendeiner Stelle die Gesamtlautstärke zu erhöhen?
Der Kippschalter für gedämpften Sound & Volumenpedal funktioniert prinzipiell - aber ich denke das die Orgel mit den eingebauten 2 bzw 3 Lautsprechern mehr können würde.
Vielleicht hats irgendwo ein Poti?
Danke für Hinweise.
Gruß VOP
 
Eigenschaft
 

Hier kannst Du Dir das komplette Manual T-200 downloaden:
 
  • Ersteller
  • #3
Hallo Achim, habe ich bereits geladen - liegt mir vor - es ist mir aber nicht ersichtlich ob/wo ich eingreifen könnte um die Lautstärke zu erhöhen. Danke
Beitrag automatisch zusammengefügt:

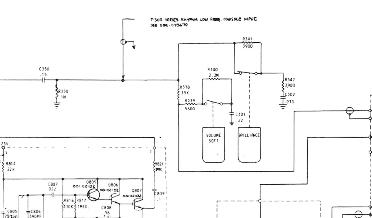
Wenn ich in Richtung Voume Soft Schalter schaue stelle ich mir vor das man an der Stelle die Lautstärke bei aktivieren von "Soft" (also leise spielen) noch weiter reduzieren kann oder anheben kann das es nicht ganz so leise wäre - aber ohne Einfluss auf die Stellung "Normal" (also deaktiviert) - die "Basislautstärke" bliebe dann wohl unverändert - ich möchte aber diese etwas erhöhen und Soft so lassen wie es ist.
VolumeSOft.jpg

Beitrag automatisch zusammengefügt:
 
Zuletzt bearbeitet:
Zurück
Oben