Don Leslie
HCA Hammond/Leslie
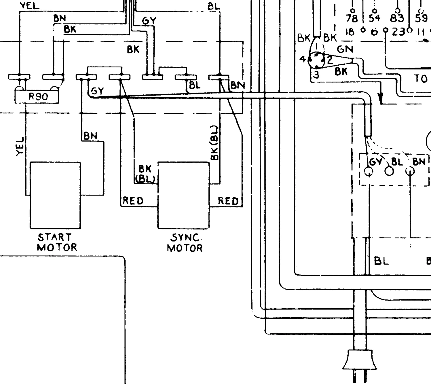
Asche auf mein Haupt. Hätte doch noch etwas nachforschen sollen, korrigiere mich aber jetzt, damit hier keine Falschmeldungen entstehen. Die europäischen M100 hatten zwar einen Schukostecker, das Kabel selbst war aber zweiadrig. Nichtsdestotrotz ist es sinnvoll, das Kabel, weil es brüchig geworden ist, es gegen eines mit Schutzleiter auszutauschen und diesen auch anzuschließen.Die M100 hatte ein 3adriges Netzkabel mit Schutzleiter. Zumindest die europäischen.
